Forum
|
Gallery
|
FAQ
|
Projekter
|
Regler
Mit VWnet
Brugernavn
Kodeord
Glemt password
Opret profil
Har du ikke en konto endnu? Få mere ud af VWnettet, opret dig som bruger
her og nu
- helt gratis...
Søg i forummet
Loading
Shoutbox
21:48
SoLow
:
enig..
21:55
Den halvblinde
:
Jep.....
15:55
type1
:
Savner lidt tiden, hvor alt skete her inde, og ikke på facebook. Smart nok med facebook, men var mere hyggeligt ;0) Daniel
23:46
KTP
:
Ktp
19:06
jbl
:
Type 3
17:05
tobje1000
:
Tobje1000
22:36
John Pedersen Skagen
:
Jo det kan man sagtens http://vwnettet.dk/topic/219319
Du kan se seneste
shout historik her
...
Sponsorer
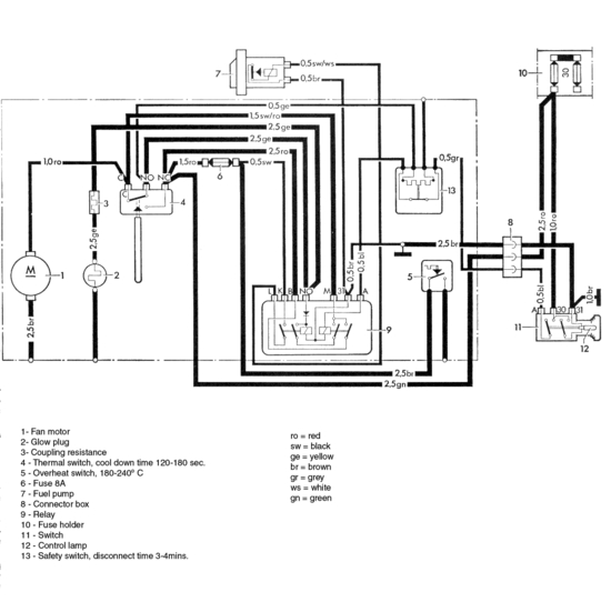
Billede
Filnavn
BN2_schema_en.jpg
Forum emne
Tilbage til emne
Billedtekst
Ingen billedtekst