Hey hey!
Så er jeg her igen med flere spørgsmål. :)
Min motor vil ikke starte.
Starteren kører rundt og motoren turner også fint, men så sker der heller ikke mere.
Bilen er 6 V
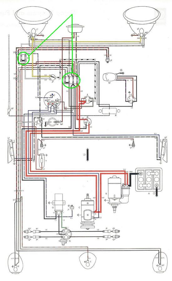
Fik denne meget udførlige fejlfinding af Hendrixx, men jeg har lige lidt spørgsmål til den:
______________________________________________________________________________
du må starte fra en ende af med voltmeteret:
hvis der er tænding på bilen skal ledningen der føder tændspolen give 12v konstant. Gør den det så sætter du ledningen på tændspolen igen. HVAD HVIS DEN IKKE G
Så er jeg her igen med flere spørgsmål. :)
Min motor vil ikke starte.
Starteren kører rundt og motoren turner også fint, men så sker der heller ikke mere.
Bilen er 6 V
Fik denne meget udførlige fejlfinding af Hendrixx, men jeg har lige lidt spørgsmål til den:
______________________________________________________________________________
du må starte fra en ende af med voltmeteret:
hvis der er tænding på bilen skal ledningen der føder tændspolen give 12v konstant. Gør den det så sætter du ledningen på tændspolen igen. HVAD HVIS DEN IKKE G
-------------------------------------------
-Lyngbye-
Det eneste luftkølede jeg har for tiden, er min cykel. :)
-Lyngbye-
Det eneste luftkølede jeg har for tiden, er min cykel. :)



